In this article the opportunities to recover useful energy from various sources of low-grade heat are considered in the context of the advantages offered by the Kalina Cycle® technology. In the Kalina Cycle, a binary fluid is used to extract useful work from the heat source. Typical low-grade heat sources are those associated with waste heat from industrial processes such as steelmaking and cement manufacturing that are energy intensive and where waste heat recovery can make a significant impact on energy-efficiency.
The various Kalina Cycle systems now operating worldwide are briefly described and the critical operating parameters are considered in the context of the basic principles underlying the technology associated with the use of ammonia-steam as the working fluid. The performance of the materials used in the manufacture of the various components in a Kalina Cycle system is assessed and the relevance of the potential degradation mechanisms is briefly described. It will be shown that the technology has now advanced to the stage where high availability can be achieved routinely in various types of operating environment. The potential to extend application of the Kalina Cycle technology to the recovery of waste heat in the cement industry is outlined.
Many major industrial processes are highly energy intensive and the ability to recover waste heat for power generation can give a significant advantage in terms of reduced energy usage. In addition, effective energy recovery systems support the general drive for sustainability and improved energy-efficiency.
The extraction of useful work from low-grade heat requires innovative technology. Kalina Cycles have been designed to extract thermal energy efficiently from sources such as waste heat and geothermal wells. Competing systems such as the organic Rankine Cycle have been shown to be less effective in these applications. One consequence is that National Energy Development Organisation (NEDO) in Japan has identified the Kalina Cycle as one of the most suitable technologies for further improving the energy efficiency of the Japanese steel industry.1
Kalina Cycle systems are now in operation in waste heat recovery and geothermal power applications worldwide. As demand for higher efficiency in energy use intensifies to combat the deleterious effects of greenhouse gases it is anticipated that demand for this type of technology will increase.
In this article the performance of the Kalina Cycle Power plants in operation to recover thermal energy in various types of application will be considered and details of the system characteristics will be given. The aim is to provide an overview of the current state of the technology in key applications worldwide. An earlier publication provided a general introduction.2
The Kalina Cycle: Technical overview
The Kalina Cycle process uses a binary working fluid of ammonia and water with proprietary and patented processes for varying the ammonia concentration throughout the system and for heat-recuperative stages for increased efficiency. The use of ammonia permits efficient use of waste heat streams allowing boiling to start at lower temperatures.
A binary fluid allows the composition of the working fluid to be varied through the use of distillation, providing a richer concentration through the Heat Recovery Vapor Generator (HRVG) and leaner composition in the low-pressure condenser. As the molecular weight of ammonia is close to that of water, a standard back-pressure turbine can be used.
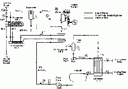
A typical process schematic for a Kalina Cycle industrial waste heat recovery power plant is shown in Figure 1, where the colours represent different ammonia concentrations and the numbers indicate unique flow stream conditions. A rich mixture of water and ammonia is boiled and superheated in the HRVG and the superheated vapour is expanded through a backpressure turbine. The turbine exhaust is too rich (high ammonia concentration) to condense, so it is then cooled and diluted with the bottoms from a vapour separator / demister and is then fully condensed.
At this stage, part of the working fluid is sent to the vapour separator/demister through recuperative heat exchangers and part of the working fluid is mixed with the high ammonia concentration vapour stream from the vapour separator / demister. This process restores the working fluid to the optimum ammonia-water concentration for the heat acquisition stage of the cycle. The working fluid is then condensed and returned to the HRVGs.
The Distillation and Condensation Sub-System (DCSS) consists of the demister/separator, recuperative heat exchangers, condenser and control system. It provides the vital function of establishing the high ammonia-water concentration for the heat acquisition stage and a low ammonia-water concentration at the condensation stage.
The distinguishing feature of the Kalina Cycle is that the working fluid is composed of at least two different components with different boiling points. Since a two-component mixture will boil over a range of temperatures and the ratio of the two components can be varied in different parts of the system, the overall effect is to increase the thermodynamic efficiency of the process.
In contrast to the Rankine Cycle the non-isothermal boiling that results from the use of a binary fluid with variable composition gives a good match with the thermal characteristics of the HRVG so that more of the heat can be extracted from the energy source to enhance the efficiency of the process. Similar considerations apply at the condensing end of the power cycle. By selecting a suitable ratio of the two components that form the working fluid the boiling point can be adjusted to suit the temperature of the heat source and extract the maximum amount of heat. With this characteristic, of being able to take full advantage of the temperature differential between a heat source and sink, the process is ideally suited to extraction of useful work from low-grade heat sources such as industrial waste heat. Efficiency improvements of up to 50% are claimed for this type of application.
The performance data from the early demonstrator units provided the information necessary to validate the thermodynamic modelling of Dr Alexander
Kalina and his associates at Exergy Inc. Their findings also enabled control and operating techniques to be established, especially during start up and for load-cycling conditions. In addition, long-term exposure of candidate materials to ammonia–steam environments was conducted. This enabled materials to be characterised in realistic operating conditions to complement similar data obtained in the laboratory.
Taken together this information provided the basis for the wider implementation of the Kalina Cycle technology in a variety of commercial applications. As a result several plants are now operating successfully worldwide using different heat sources. All of these show gains in efficiency relative to a conventional Rankine Cycle as predicted by thermodynamic modelling software. Brief details of the various units are given in Table 1.
| Name | Country | Commissioned | Output (MW) | Heat source |
| Canoga Park | USA | 1992 | 6.5 | Nuclear waste heat |
| Fukuoka | Japan | 1998 | 4 | Waste incineration |
| Sumitomo Metals | Japan | 1999 | 3.5 | Waste heat |
| Husavik | Iceland | 2000 | 2 | Geothermal |
| Fuji Oil | Japan | 2005 | 3.9 | Waste heat |
| Bruschal | Germany | 2009 | 0.6 | Geothermal |
| Unterhaching | Germany | 2009 | 3.5 | Geothermal |
| Shanghai Expo | China | 2010 | 0.05 | Solar hot water |
| Quingshui | Taiwan | 2011 | 0.05 | Geothermal |
Table 1: Kalina cycle case-studies from around the world.
Operational experience
Canoga Park: Canoga Park was the first large scale power plant to be commissioned using the Kalina Cycle and was built with US Department of Energy (DoE) support to demonstrate the technology.
In the initial configuration the energy source was waste heat from a nuclear steam generator test plant. When this became unavailable, exhaust heat from a gas turbine was used as an alternative. The unit operated for a total of more than five years (1992-1997) with good reliability and accumulated about 10,000 operational hours. The only major materials challenge was with the labyrinth seals for the steam turbine, which were fabricated from pure nickel on the advice of the manufacturer.
The steam turbine performance was satisfactory, although the materials of construction were generally nickel-base alloys due to the limited data available at that time on materials usage in ammonia-water environments at the high temperatures and pressures of this unit.
The turbine throttle fluid conditions were 515°C and pressure of 110bara and the generating capacity of the bottoming cycle was about 3MW with surplus power being sold to the local utility. As a combined cycle power plant the Canoga Park demonstration was rated at about 6.5 MW.
The vapour turbine was a conventional 15-stage axial machine based on the turbine technology commonly used for mechanical drive applications. The relatively low volumetric flow rate with 110bara throttle pressure necessitated a turbine speed of about 14000rpm. A gear reducer was used to couple the turbine to an 1800rpm induction generator.
Fukuoka: Construction of this unit, which was also seen as a demonstrator, was subsidised by the Japanese Ministry for International Trade and Industry (MITI) and was the first waste incinerator to use the Kalina Cycle. As a result it achieved 20% greater efficiency than other similar plants of this type.
The unit benefitted from the integrated incineration technology, which had been developed by Japan's Ebara Corporation over many years. The 4.5MW plant burned 200t/day of municipal waste, producing a flue gas at approximately 900°C for waste heat recovery.
The turbine throttle conditions were 293°C and 43bara. Extensive trials were carried over a period of about two years of successful operation and all the target requirements as specified by the user were met. The plant was shut down at the end of the trial period having achieved all of its objectives.
Kashima Works (Sumitomo Metals): The Kalina Cycle Power Plant installed in the Kashima Works of Sumitomo steel was the first commercial application of the Kalina Cycle and has generated 3.5MW of electrical power over more than a decade of successful operation. In this case waste heat from the steelmaking process was the energy source and the turbine throttle parameters were 236°C and 31bara.
The unit successfully completed plant performance testing during the autumn of 1999 and has since operated with high availabilities. Confirmed plant annual availability figures are in the range of 97%-99%.
Husavik: The Husavik Geothermal Plant in Iceland began operation in 2000 using a brine flow at 121°C to provide 80% of the power requirement of this small town. The working fluid was 82% ammonia-water at a pressure of 34bara. In the evaporator the ammonia-water was partially vapourised to 75% vapour and 25% liquid and the vapour component was separated from the liquid component in the separator.
Details of the process, start-up procedures and early performance data are given in the literature3 and a flow diagram indicating the layout of the plant is shown in Figure 2.
After 15 months of operation performance testing was carried out in November 2001. The results are summarised in Table 2. Even with the brine temperature which was 3°C lower than the design temperature (which is highly significant given the thermodynamics of the system) the plant still developed ~1.7MW of power, successfully completing the plant performance testing requirement.
Several years later operational difficulties arose with this unit and a series of plant outages occurred. While there were several reasons for the relatively poor reliability there were two main factors, identified by Recurrent Engineering and others, which made significant contributions to the unsatisfactory performance. These were:
- Control of water quality was poor and did not comply with the operational guidelines provided by the OEM,
- The unit was not acid-cleaned prior to entering service as recommended by the supplier. This means that detritus from the manufacturing and fabrication processes was not removed.
Taken together these factors probably accounted for the difficulties which later arose in the operation of this plant. The turboexpander blade failures (See Figure 3) in particular appeared characteristic of particulate or water droplet erosion/corrosion.4
Currently the plant, which is now owned by Recurrent Engineering, is being refurbished with a scheduled restart date of late 2012.
| Parameter | 28 Nov 2001 |
29 Nov 2001 |
| Brine flow (kg/s) | 90 | 90 |
| Brine inlet temp. (°C) | 122 | 121 |
| Cooling water flow (L/s) | 182 | 202 |
| Cooling water temp. (°C) | 5 | 5 |
| Gross electric power (kW) | 1823 | 1836 |
| Auxiliary power (kW) | 127 | 127 |
| Net electric power (kW) | 1696 | 1719 |
| Corrected net power (kW) | 1959 | 2060 |
Table 2: Results of performance tests at the Husavik Geothermal Plant.
Fuji Oil: Commissioned in 2005, the Fuji Oil 4MW waste heat plant uses heat from two sources, a lightweight hydrocarbon vapour and low-pressure steam as part of a waste heat-to-electricity project within the Fuji Oil refinery in Chiba, Japan. The project was the first successful integration of a waste heat generation technology with the Eureka process for hydrocarbon processing. The temperature of the waste heat is 118°C and the plant has operated continuously since start-up with an availability of nearly 100% between scheduled outages.
It was estimated that taken together the units at the Kashima Works and at Fuji Oil have contributed 60GWh annually which otherwise would have had to have been sourced from the grid.
SSNE, Quingshui: This binary geothermal demonstration plant was located at a geothermal field in northern Taiwan and is owned by Shanghai Shenghe New Energy Resources Science and Technology Ltd (SSNE).
The unit was built to demonstrate the Kalina Cycle in this application to the National Science Institute and to the local government. The heat source is a low-temperature thermal well with a geothermal fluid temperature of 110°C. The plant was commissioned and tested during the early months of 2011.
Shanghai Expo: The exclusive Kalina Cycle licensee for China, Shanghai Shenghe New Energy Resources Science and Technology Co Ltd (SSNE), built the world's first solar thermal Kalina Cycle power plant at the 2010 Shanghai World Expo.
SSNE installed traditional solar water heaters on the 3000m2 roof of the Expo Corporate Pavilion. The facility utilised 90-95°C water and generated approximately 50kW until it was disassembled at the conclusion of the event.
Application in cement plants
The experience gained in the successful operation of these reference plants has provided a strong incentive for the drive to expand the application of the Kalina Cycle in other industrial processes where improvements in energy-efficiency would be possible.
In particular the potential to extract useful energy from waste heat in cement plants is seen as an attractive opportunity. FLSmidth, a Kalina Cycle licensee, is currently building the first of these plants, for the DG Khan cement company in Khairpur, Pakistan. The primary aim is to improve the power efficiency of the Khairpur Cement Plant and the unit will generate 8.6MW with a fluid temperature of 340°C. The power plant will recover waste heat from the preheater and from the clinker cooler using a Kalina Cycle specially developed for the cement industry.
A second project is currently being executed for the Star Cement Company in the United Arab Emirates and is designed to use waste heat from the clinker cooler to generate 4.75MW of power.
Material selection
In addition to providing validation of the underlying thermodynamic principles, the successful implementation of the Kalina Cycle technology with a variety of heat sources also confirmed the long-term performance of the materials used for critical components in these applications.
The alloys selected for heat exchangers, separators and related components, and in piping operating in the modest conditions of temperature and pressure of Kalina Cycle applications are shown in Table 3 along with nominal compositions in weight percent.
Turbine materials used in Kalina Cycle systems are for the most part those that would be used in typical axial flow steam turbines or radial flow turboexpanders operating at the temperatures and pressures characteristic of the power plant application. The alloys identified in Table 4 below are used in Kalina Cycle systems.
| Component | Alloy | Composition (Wt. %) (Balance Fe) | |||||
| C | Cr | Mn | Ni | Mo | V | ||
| Recuperative plate heat exchangers | Tp 304L (1.4306) | 0.03 | 19 | 2 | 11 | ||
| Condensers (water cooled plate heat exchangers) | Tp 316L (1.4404) | 0.03 | 17.5 | 1 | 12 | 2.5 | |
| Separators/demisters | Tp 304L (1.4306) | 0.03 | 19 | 2 | 11 | ||
| Hotwells | Carbon steel SA516-70 | 0.35 | 0.9 | ||||
| Anhydrous ammonia storage tanks | Carbon steel SA516-70 | 0.35 | 0.9 | ||||
| Piping | Carbon steel SA106 | 0.35 | 0.6 | ||||
Table 3: Alloys used for heat exchanger components in Kalina Cycle systems.
| Component | Alloy | Composition (Wt. %) (Balance Fe) | ||||||||
| C | Cr | Mn | Ni | Mo | V | Ti | Si | N | ||
| Axial flow | ||||||||||
| Nozzle ring; valve seat and cone | X20Cr13V | 0.2 | 13 | 1.5 | ||||||
| Turbine wheel and blades | X22CrMoV12-1 | 0.2 | 12 | 0.55 | 1 | 0.3 | ||||
| Exhaust casing | 13CrMo44 | 0.18 | 1.5 | 1.4 | ||||||
| Turbine casing (1.6982) | G-X3CrNi134 | 0.05 | 13 | 0.7 | 5 | 0.8 | 0.8 | |||
| Valve casing (1.7357) | GS-17CrMo55 | 0.15 | 1.25 | 1 | 0.4 | 0.05 | 0.05 | |||
| Radial flow | ||||||||||
| Nozzle ring | Nitronic 60 | 0.1 | 18 | 8 | 9 | 0.75 | 4.5 | 0.18 | ||
| Expander wheel | Ti Alloy 6-4 | 0.08 | 4 | 6 | 0.05 | |||||
| Expander casing | CF8 | 0.08 | 20 | 1.5 | 10 | |||||
Table 4: Alloys used in typical Kalina Cycle turbines. The balance is Fe except for the Expander Wheel alloy where the balance is Ti.
| Material | Nitride depth (μm) |
| Pure Fe | 125 |
| 10Cr3W steel | 40 |
| Tp 321 steel | 6 |
| Ni-base alloy | 10 |
Control of water quality
As is the case for all types of power plant it is essential to ensure good water quality for reliable operation of a Kalina Cycle system. Water treatment is important in preventing corrosion, scaling and contamination of the working fluid and the water quality that is required depends largely on the temperature of operation. This in turn influences the reactivity of the chemical and degradation processes.
In a typical utility boiler operating with steam at 565°C, hydrazine (H2N2) would be added to reduce the oxygen content to about 5ppb and to create alkaline conditions with pH ~9. Under these conditions magnetite is the stable oxide. Thus the purpose of feed water treatment in a utility boiler is to: protect the heat transfer surfaces from corrosion (de-oxygenation and adjustment of pH), minimise the ionic conductivity of the water, avoid the potential for local environments and avoid deposition of corrosion products.
In Kalina Cycle systems the fluid temperature is considerably lower so that control of water quality is somewhat more straightforward. The key processes to maintain good water quality are; softening to reduce sulphate, chloride and nitride ions; deaeration to reduce the amount of gas; and good pH control.
These processes are important for ensuring the quality of the small amount of make-up water used in a Kalina Cycle power plant. However in this case pH is controlled by the ammonia content of the fluid, which usually gives a pH of about 10. Demineralisation is carried out using synthetic anion and cation exchange resins. Dissolved gases such as oxygen and in some cases CO2 can be removed by a commercially-available deaerator unit.
Material-degradation mechanisms in the context of the Kalina cycle
With good control of water quality as outlined above and keeping in mind the high pH levels associated with the ammonia-steam environment, a Kalina Cycle system would be expected to be less likely to encounter corrosion and erosion than in a Rankine Cycle system. On the other hand it is well known that nitride layers can form on steels exposed to ammonia environments at high temperatures. Some of these factors will be considered further in this section in the context of the relatively benign environment of the Kalina Cycle.
General corrosion
In order to reduce the risk of general corrosion in steam boilers, water treatment methods are used to establish conditions of high pH values and low levels of oxygen to encourage the growth of protective magnetite (Fe3O4) layers on the tube surfaces.
In Kalina Cycle environments the presence of ammonia (NH3) ensures strongly alkaline conditions and consequently pH values of about 10 are to be expected. This means that steel surfaces will be passivated and growth of magnetite layers encouraged. A limitation in this regard is that because of the relatively low fluid temperatures, in the range 100-350°C in many cases, the kinetics of oxide growth will be slow. Nevertheless as shown in Figure 4 the rate of metal loss due to erosion corrosion in pure water at high values of pH and a temperature of 75°C is very low.5 Also in the Husavik unit there was evidence of the formation of a layer of black oxide, presumably magnetite, at the inlet to the turbine housing4 where the fluid temperature was 121°C (See Figure 5).
Localised corrosion
When impurities such as chloride ions are present in the water supply there is always a risk of localised corrosion in crevices or in pits. Corrosion occurs even if the impurity content is relatively low because concentration can occur in the pit or crevice and this will drive the corrosion process.
Similarly where deposits occur on the metallic surface a micro-climate can develop beneath the deposit, possibly as a result of interaction with impurities in the deposit. This enables corrosive attack to occur locally. It is for this reason that demineralisation to eliminate impurities such as chlorides is important. Similarly good control of water chemistry will minimise deposition of extraneous material.
Nitriding
When steel is exposed to ammonia environments at high temperature, surface nitriding can occur as a result of decomposition of the ammonia to yield nascent nitrogen. This diffuses into the steel to form a nitride layer. An important point is that the steel acts as a catalyst, without which no decomposition would occur.
If the catalytic surface is 'poisoned' by some impurity the rate of nitriding is greatly reduced. When strong nitride formers such as Cr, Al or V are present these elements will be nitrided preferentially and will form a hard wear-resistant layer. A critical difference between nitride formation in ammonia-steam and the commercial process is that the latter is carried out in a reducing environment and the formation of an oxide scale is avoided, thereby ensuring the formation of a wear-resistant surface.
In laboratory scale experiments6 in which ferritic steels were exposed to a 70:30 ammonia-steam environment in the temperature range 450-650°C, there was little effect of pressure in the range of 20-180bara on nitriding kinetics and hardness profiles were very similar (See Figure 6).
It is known that rates of nitride formation are increased at atmospheric pressure and this is consistent with the thermodynamics of ammonia decomposition. Thus an increase in pressure from ambient to 20bara reduces the rate of attack but there is little further reduction at much higher pressures.
As nitriding is a diffusion-controlled process the kinetics of nitride formation will be strongly dependent on temperature. This has been shown to be the case in the same ammonia-steam environment as mentioned above. Typical results for relatively short-term exposures are shown in Table 5 and it will be noted that at 450°C in these conditions no nitride formation was observed after 350hr in T22.
Extrapolation of data obtained at a temperature of 565°C for exposures of up to 2000hr gave a depth of attack of ~2mm at 50,000hr for a low alloy steel (T22) at this temperature.
Examination of materials used in the demonstrator unit at Canoga Park where relatively long periods of operation resulted in longer exposures provided an opportunity to evaluate the performance of materials in conditions more closely representative of those expected in normal service.
In Figure 7 a section of Tp 316 superheater tubing removed after 3000hr of operation with a fluid temperature of about 515°C is shown and in this case a thin oxide layer is evident and no nitride attack has occurred. Subsequently, samples of various materials were exposed for about 1600hr at ~515°C in the working fluid and then sections were examined metallographically for evidence of nitriding. The results for the four materials that showed evidence of nitride attack are shown in Table 6. For the engineering alloys the degree of attack was very slight and broadly consistent with the laboratory data.
| Temp (C) | Time (hr) | Nd, (μm) |
| 450 | 350 | 0 |
| 500 | 480 | 90 |
| 565 | 350 | 280 |
| 600 | 358 | 700 |
| 650 | 362 | 1000 |
Table 5 (a): Nitride depths, Nd, for T22 at 100bara.
| Temp (C) | Time (hr) | Nd, (μm) |
| 500 | 480 | 70 |
| 565 | 350 | 80 |
| 600 | 358 | 150 |
| 650 | 362 | 350 |
Table 5 (b): Nitride depths, Nd, for T91 at 100bara.
| Material | Nitride depth (μm) |
| Pure Fe | 125 |
| 10Cr3W steel | 40 |
| Tp 321 steel | 6 |
| Ni-base alloy | 10 |
Table 6: Nitride depth in materials exposed for 1600hr at 515°C in Canoga Park unit.
removed from Canoga Park demo unit after 3000hr exposure at 515°C showing oxide layer at surface.
Corrosion due to ammonium carbamate
In conditions where ammonia (NH3) and carbon dioxide (CO2) can react at high temperatures and pressures, ammonium carbamate can be formed according to the following reaction:
2 NH3 + CO2 --> NH2COONH4
This reaction occurs during the manufacture of urea7,8 where the temperature is about 185°C and the pressure is about 140bara. If condensation of ammonium carbamate occurs, the droplets of carbamate can be highly corrosive, meaning that special care has to be taken in selecting a steel to resist this type of degradation. Duplex alloys are the preferred choice.
Clearly if CO2 levels are high enough this type of attack could potentially occur in Kalina Cycle environments depending on the precise conditions of temperature and pressure. Furthermore the presence of chlorides as impurities in the water tends to exacerbate the corrosion process.
There is some uncertainty about the stability of ammonium carbamate and anecdotal evidence suggests the compound is unstable at temperatures of <200°C and pressures of <100bara. Nevertheless since the corrosive effects can be so severe it would be prudent in the context of Kalina Cycle systems to ensure that the risk of carbamate formation was reduced as far as
possible. In this regard it is evident that deaeration of the make-up water to remove CO2 and demineralisation to remove chloride ions would ensure that any potential difficulties were avoided.
Stress corrosion cracking (SCC)
Cracking due to stress corrosion (SCC) has been reported to occur in ferritic steels used in the manufacture of storage tanks for anhydrous ammonia. Extensive investigations have been carried out over a number of years in order to identify the key factors that influence this type of failure. Several critical parameters have been identified that can have a significant influence on the occurrence of stress induced cracking.9,10
SCC will occur in ferritic steels under certain combinations of stress and in certain corrosive environments when the corrosive conditions lead to a local failure of the protective oxide layer sufficient to initiate a crack. The presence of pitting or of oxide inclusions can be sufficient to trigger crack initiation.
Generally the risks of SCC in storage tanks for liquid ammonia increase with higher yield strength materials and also in welds that have been inadequately heat-treated after welding. Moreover it is claimed that the presence of oxygen as an impurity in the ammonia will encourage SCC.
It should be noted that the stresses required to initiate a crack are generally higher than those encountered in normal operation and can be attributed to the presence of residual stresses arising from the fabrication process or higher strength welds, which, in combination with the applied stress, can be sufficient to initiate cracking, particularly in the presence of oxygen.
An important point is that it has been observed that the presence of small amounts of water (0.2ppm) as an impurity in the ammonia has an inhibiting effect on the SCC process.
From the point of view of the Kalina Cycle system it is highly unlikely that SCC will be a problem that will occur in practice and no evidence of SCC has been observed in any of the Kalina Cycle plants in operation. Generally the steels used are not high strength steels and SCC is more prevalent in steels with high yield strengths. Furthermore the environment is one of ammonia-steam and the presence of the water will have an inhibiting effect. Since SCC is normally associated with 'wetted' surfaces, the risk will only apply in regions where condensation from the vapour phase occurs. It is claimed that a water content of 0.2% will provide inhibition of SCC up to an oxygen content of 1000ppm.
Conclusions
1. In the last decade or so several Kalina Cycle power plants have been commissioned to generate power from different types of low-grade heat source including industrial waste heat, waste incineration and geothermal springs.
2. Further opportunities to apply the Kalina Cycle in recovery of useful energy from industrial waste heat are being pursued in the cement industry.
3. The overall performance has been highly satisfactory and units have performed reliably and met or exceeded performance targets.
4. The level of efficiency achieved with the Kalina Cycle cannot be achieved with any other system for extracting useful energy from low-grade heat.
5. Experience to date shows that, in common with any other power plant cycle, good control of water chemistry is an essential requirement if reliable operation and high availability is to be achieved.
6. The high pH values consistent with Kalina Cycle environments should limit the risk of general corrosion.
7. Any risk of corrosion due to the formation of ammonium carbamates can be avoided by the removal of CO2 from the water supply.
8. Nitriding of steel surfaces may occur at temperatures above about 450°C but it is unlikely that degradation of this type would seriously impair performance.
9. No evidence of stress corrosion cracking, which can occur in storage vessels for anhydrous ammonia, has been observed during the operation of Kalina Cycle systems.
References
1. Cool-Earth Innovative Energy Technology Program website, www.meti.go.jp.
2. Mlcak, H. A. "An Introduction to the Kalina Cycle," ASME Joint Power Generation Conference, Houston, Texas, 1996.
3. Mirolli, M.; Hjartarson, H.; Mlcak, H. A.; & Ralph, M. "Testing and Operating Experience of the 2MW Kalina Cycle Geothermal Power Plant in Husavik, Iceland," Geothermal Resources Council, October 2002.
4. Whittaker, P. "Corrosion in the Kalina Cycle," Masters Thesis, School for Renewable Energy Science, Akureyri, Iceland, 2009.
5. Heitmann, H. G. & Kostner, W. "Erosion–Corrosion in Water-Steam Cycles causes and Counter Measures," VGB Kraft Works Technik 62, No. 3, March 1982.
6. Goodstine, S. L. & O'Neill, J.K., Unpublished work at ABB, 1997.
7. Tersmeden, K. & Kangas, P. "Successful Use of specialised Stainless Steels in Nitrogen-Based Fertiliser Plants," Asia Nitrogen, Singapore, 1996.
8. Notten, G. "Application of Duplex Stainless Steel in Chemical Process Industry," Stainless Steel World, 1997, pp 9-16.
9. Pearson, A. "Stress Corrosion Cracking in Refrigeration Systems," Int. J. Refrig., 31, 2008, pp742-747.
10. Loginow, A. W. "Stress Corrosion Cracking of Steel in Liquefied Ammonia Service –A Recapitulation," Materials Performance 25, (12) National Association of Corrosion Engineers, Houston TX, 1986.



